Red Dot HVAC Unit 24v Wall or Ceiling Mount R-6521-1P

Red Dot SKU: R-6521-1P

$1,815.64

Only 3 left!

Red Dot has developed the slimmest A/C unit in the market. Not only is it the slimmest at only 3 inches in depth but it is also the only one that can be mounted as a headliner unit or a backwall unit. This unit is fitted with a brushless blower and rugged design.

The Evaporator is mounted inside the operator space and absorbs heat from the cabin air into the refrigerant. The capacity of the Evaporator is limited by several factors including the capacity of the compressor. Most evaporators will realize maximum capacity when paired with a Sanden SD7H15 or Sanden FLX7 model compressor.

  • Part Number R-6521-1P
  • Type: Heat - A/C unit
  • Mounting: Wall or Ceiling
  • Voltage: 24 vdc
  • Current Draw: 3.7 amps @ 24 vdc
  • Capacity: 13500 btu cool
  • Capacity: 16850 btu heat
  • Airflow: 142 cfm
  • R-134A
  • recirculation air filter included
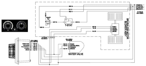
  • Special Attribute: PWM Capable Controls Required
  • Special Attribute: Requires 71R5827 Control Panel and 72R7135 Water Valve

Recommended Pairings:

  • Evaporator: included
  • Compressor: Sold separate. Any Sanden SD7H15 with pulley matched to your engine and clutch voltage matched to your electrical system
  • Condenser: Sold separate. R-9720 series or a condenser having capacity higher than 20,000 btu. 
  • Drier: Sold separate. 74R1106 which has integral mounting bracket and switch port to simplify installation.
  • Hose kit: Sold Separate 10-7-0002